۲۵ آبان ۱۴۰۴
به روز شده در: ۲۵ آبان ۱۴۰۴ - ۱۰:۴۶
فیلم بیشتر »»
کد خبر ۸۶۶۳۴۰
تاریخ انتشار: ۱۴:۱۴ - ۲۴-۰۸-۱۴۰۱
کد ۸۶۶۳۴۰
انتشار: ۱۴:۱۴ - ۲۴-۰۸-۱۴۰۱

اظهارنظر جدید چمران درباره توده گاز متان تهران: عکس منتشره برای یک کشور دیگر است

اظهارنظر جدید چمران درباره توده گاز متان تهران: عکس منتشره برای یک کشور دیگر است
در مورد توجه به آلودگی هوا در برنامه توسعه نیز ما پیگیر این موضوع هستیم و امیدواریم شهرداری اقدامات موثرتری در این زمینه به جای رنگ کردن جدول وسط خیابان انجام دهد.
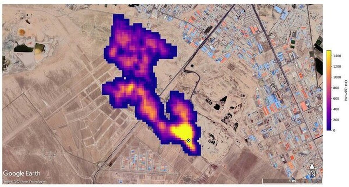
رئیس شورای شهر تهران از درست نبودن عکس ناسا در مورد انتشار توده گاز متان در جنوب تهران خبر داد.
 
به گزارش ایسنا، مهدی چمران در واکنش به تذکر اعضای شورای شهر تهران در مورد وضعیت آلودگی هوای پایتخت گفت: معتقدم که شهرداری در تلاش برای حل آلودگی هوا است و دولت نیز همراهی خوبی در این زمینه دارد؛ اما سیستم کند اداری سبب شده که اثرات این اقدامات مشخص نشود.
 
وی با بیان اینکه قطعا توسعه مترو اولویت اول ما در مدیریت شهری است، تصریح کرد: اگر صحبت از تراموا می‌شود به جای اتوبوس قرار است استفاده شود. چرا که تراموا بر روی ریل حرکت کرده و برقی است و آلودگی در هوا ایجاد نمی‌کند؛ اما شهر ما پر از چهارراه است و اگر قرار باشد تراموا نیز با هشت واگن به مانند اتوبوس‌های بی آر تی پشت چهارراه‌ها در ترافیک بمانند باید فکری به حال آن کرد، اما معتقدم که باید مطالعات دقیقی در مورد تراموا انجام شود تا مثل مونوریل نشود.
 
چمران ادامه داد: ساخت هر کیلومتر مترو ۱۲۰۰ میلیارد تومان هزینه نیاز دارد و ممکن است شهرداری نتواند آن را تامین کند؛ اما با همین مبلغ می‌شود سیستم حمل و نقل مکمل اتوبوس را راه‌اندازی کرد؛ البته با این حال اولویت ما مترو است.
 
وی با بیان اینکه بعد از دو طبقه کردن پل صدر شهرداری طرحی آورد که بزرگراه همت نیز دو طبقه شود، گفت: در آنجا مخالفت کردیم و گفتیم این پول را در مترو هزینه کنید.
 
رییس شورای شهر تهران با اشاره به انتشار تصویری از توده گاز متان در جنوب تهران توسط ناسا، گفت: عکس منتشر شده از جنوب تهران درست نیست و گویا برای یک کشور دیگر است و در مورد توجه به آلودگی هوا در برنامه توسعه نیز ما پیگیر این موضوع هستیم و امیدواریم شهرداری اقدامات موثرتری در این زمینه به جای رنگ کردن جدول وسط خیابان انجام دهد. چرا که اشاره کردم که جدول وسط خیابان را سفید و سیاه می‌کنند که این فقط در پادگان‌های نظامی انجام می‌شود و در کشورهای دیگر بلوک‌های سیمانی را رنگ هم نمی‌کند. هر چند که در کاهش تصادفات در حدودی موثر است اما الان ضرورتی ندارد و بهتر است این پول را صرف خرید حتی یک اتوبوس کنند.
 
به گزارش ایسنا، میثم مظفر نیز از شهرداری تهران بابت رونمایی از طرح خرسندسازی پرسنل شهرداری تشکر کرده و با تشریح جزئیات این تسهیلات آن را جذاب عنوان کرد و خواستار اجرای درست این طرح شد.
پربیننده ترین پست همین یک ساعت اخیر
ارسال به دوستان
ورود کد امنیتی
captcha
مجسمه والرین؛ واقعیت یا خطای تاریخی؟ ابرها را بارور نکنید؛ مشکل در زمین است درخشش «لیلا بلوکات» با تم رنگ روشن در پاییز؛ استایلی مطابق با فشن روز‌ (عکس) اولین تحویل انبوه ربات‌های انسان‌نما در جهان توسط چین آغاز شد روایت پدر ستاره حیدری از گم شدن دختر آبادانی(+عکس) نیامدن باران به دلیل گناه است یا مدیریت غلط ؟ / آیا انسان می‌تواند مشکل طبیعت را با دعا حل کند؟ /جدال گناه و قانون در طبیعت ساختمان اداری اسنایدرُو؛ دفتر کار یا اثر هنری معماری بروتالیسم؟! (+عکس) وقتی تحصیل بهانه است/ پشت‌پرده مهاجرت جوانان برای فرار از خدمت سربازی افزایش قیمت بنزین، گازوئیل، گاز و برق در سال آینده/ دولت بخشنامه کرد حوض تئاتر شهر با خاک یکسان شد برق معادل مصرف کشور هند برای هوش مصنوعی! ساخت دیتاسنتر جدید OpenAI جهان را نگران کرد واکنش روزنامه جوان به حادثه مترو : می خواهند همراهی ارتش را با جریان سلطنت‌طلب القا کنند / هدف تحریک جامعه به شورش است آرامش خانواده‌ها با اصلاح قانون مالی و مهریه واژگونی ۲ قایق حامل ده‌ها مهاجر در آب‌های لیبی تعرفه ۴۰ درصدی قهوه برزیل همچنان پابرجاست